Особенности установки сигнализации Tomahawk
При подключении моделей Томагавк 10.1, 9.7, 7.1, 9.9, 9.5, 7.2, 9.3, CL 550, LR 950 LE, LR 1010 LC, Q9, S 700, G 9000, Z1 на Шевроле Ниву в новом кузове обратите внимание на следующие моменты
- Все работы по монтажу разделите на несколько частей и рассмотрите их по отдельности.
- Блок управления сигнализацией соедините с датчиком удара, светодиодом и кнопкой «Валет».
- Выводы охранной системы наиболее трудоёмкая и ответственная часть. Поэтапно подключите провода к катушке реле, клемме аккумуляторной батареи, поворотникам, сирене, кнопке открытия багажника, концевому выключателю стояночного тормоза, замку зажигания, концевым выключателям дверей, капота, багажника.
- Соединив в едино всю систему, выберите место для размещения в машине. Более подробное описание каждого этапа вы найдёте в инструкции по эксплуатации.
Устанавливаю сигнализацию с АЗ. Возникли сложности с подключением ЦЗ Раньше стояла «сигналка» «мангуст» я ее демонтировал. И установил «стар лайн В9» (китай). Все подключил, кроме ЦЗ, так как не понятно, из водительской двери выведены 2 провода с активатора, через них был подключен «мангуст». В инструкции «стар лайна» написано, что нужно подключатся к штатной «сигнализации» а оно у меня (машина 2003 гв) есть?
з.ы.ы. из «сигналки» выходит 4 провода, куда их подключать?

Принцип работы и схема центрального замка
ЦЗ устанавливают на ВАЗ 2123 с 2004 года. С тех пор схема центрального замка Шеви Нива принципиально не изменилась и устанавливается на автомобили, начиная с комплектации «Норма». Для управления дистанционным открыванием дверей используется ПДУ (пульт дистанционного управления с выкидным ключом). Он совмещает в себе функции иммобилайзера, ключа зажигания, дверного ключа. Сигнал с ПДУ принимает блок управления электропакетом (1118-6512010), который отвечает за открытие дверей.
Нажатие кнопки на пульте приводит к открытию или закрытию всех дверей автомобиля, включая дверь багажника. Таким же образом срабатывает ЦЗ при повороте ключа в водительской двери на пол-оборота вправо или влево.

За работу электрической сети отвечает стандартное реле типа 90.3747, предохранитель на 20 А, концевые выключатели в каждой двери, моторедукторы на механизмах замка.
Особенностью ЦЗ Нивы Шевроле является возможность ручного открытия и закрытия дверей, даже при снятом аккумуляторе.
Распиновка замка зажигания ВАЗ 2101 ВАЗ 2107
Система в этих версиях расположены слева от руля. Для защиты от пыли и взлома она закрыта с помощью специальной пластиковой накладки.
1. «». Положение в отсутствии метки говорит о том, что все системы, на данный момент выключены и не работают. К этим устройствам не относятся стоп-сигналы, освещение, прикуриватели и в некоторые модели магнитол.
2. «I». Эта позиция говорит о работающей аккумуляторной батареи, а также включению ряда автомобильного оборудования, как омыватели стекол, фары и некоторые функции сигнализации.
3. «II». Положение, говорящее о запуске двигательной системы. В нем отсутствует фиксирование ключа, так как вероятна повышенная нагрузка на стартер.
4. «III». Метка для стоянки. При вытащенном ключе происходит фиксирование. Чтобы снять блок – требуется вставить ключ.
1. 50. Провод красного или пурпурного цвета. Подает напряжение на стартер.
2. 15. Двухжильный провод изоляцией голубого цвета и черными полосками. Подает ток на прикуриватель, омыватель, стоп-сигнал.
3. 30 и 30/1. Розовый или коричневый плюсовой контакт.
4. INT. Двухжильный черный провод, отвечающий за фары и светосигнализацию.
Схема подключения замка зажигания дает представления о плане работы и позволит самостоятельно провести диагностику и выявить неполадки в системе. Замок зажигания Ваз удобен и легко разбирается.
Распиновка замка зажигания может быть стерта. Если такой дефект допущен, можно соотнести замок с картинкой.
Способы решения проблем с центральным замком Niva Chevrolet
Перед началом работ рекомендуется оценить свои навыки ремонта и опыт работы с электропроводкой в автомобиле. Возможно, потребуется специальное оборудование, а для диагностики электрических цепей необходим как минимум тестер. Поиск неисправностей всегда начинают от простых к сложным.

Неисправность предохранителя
Предохранитель — это первое, что должен проверить каждый автолюбитель, если перестал работать центральный замок. Симптомом будет отказ одновременно всех дверей закрываться с кнопки. Проверить просто — достаточно открыть монтажный блок и заменить его исправным такого же номинала.
Чаще всего причиной его перегорания становится короткое замыкание или перегрузка в цепи. В монтажном блоке машин выпущенных до 2009 года обозначен F6, на авто после 2010 года он расположен под номером F10.
Моторедукторы
Их поломка происходит не часто, но ремонт или замена моторчиков в дверях происходит с частичной разборкой двери и снятием обивки. Обнаружить неисправный мотор можно по тишине с его стороны во время срабатывания ЦЗ или некорректной работе (открывается не до конца, срабатывает через раз, посторонние звуки).
Работоспособность проверяют мультиметром или подключением к АКБ напрямую. Моторедукторы заменяет на новый в сборе если старый не подлежит ремонту.
Проводка
Наверное, это самое слабое место во всей электрической цепи центрального замка. Проблема заключается в том, что дверь — подвижный элемент, поэтому жгуты проводов постоянно работают на скручивание в этих местах.
Кроме ЦЗ в дверь заходят провода сигнализации, концевиков, аудиосистемы, электростеклоподъемников. Несмотря на рациональный S-образный изгиб дверной проводки в гофре, случаются повреждения одного или нескольких проводов. Второе слабое место – это контакты внутри двери.

Целостность проводки проверяют путем «прозвона» подозрительных участков цепи. Найденный обрыв зачищают и соединяют пайкой или обжимными втулками. Замена сломанного провода целиком на новый не всегда целесообразна из-за трудоемкости работ.
Реле цепи
Питание на центральный замок может подаваться через основное реле, используемое для ближнего света фар и освещения салона. Также встречаются схемы с отдельным реле на ЦЗ, которое устанавливается рядом с блоком управления системы открывания дверей.
Типовые реле с 4-мя контактами редко выходят из строя, но если это произошло, неисправность легко диагностировать. Для этого реле заменяют на любое рабочее с монтажного блока. Если после этого центральный замок заработал, причина поломки найдена. Альтернативный вариант — проверить реле тестером.
Блок управления ЦЗ
Этот блок присутствует только на автомобилях в комплектации «Норма» и выше. Частой причиной выхода его из строя является короткое замыкание в цепи или большие скачки напряжения, приводящие к оплавлению контактов микросхемы. Диагностируется визуально (следы оплавления на корпусе) или электрическим тестером.
Блок центрального замка, как правило, не ремонтируется и просто заменяется новым.
Бортовой компьютер (ЭБУ)
На Шеви Нива схема центрального замка на поздних машинах предполагает участие бортового компьютера в процессах открывания и закрывания дверей, а также постановки на сигнализацию. Подобная схема позволяет расширить функционал ЦЗ, подключить сигнализацию с автозапуском и сделать эксплуатацию машины комфортнее.
Информацию об ошибках и неисправностях центрального замка узнают через сканер или ПК, который подключается к автомобилю через стандартный разъем ОBD2. Ошибки в ЭБУ – это одна из причин неработоспособности дистанционного открывания. В приложении можно скинуть ошибки и узнать причину неисправности. В сложных случаях блок управления перепрошивают.
3 СДУ ЭЛЕКТРОПАКЕТОМ «НОРМА»
1 Состав СДУ
Система дистанционного управления состоит из блока управления (1118-6512010) электропакетом и пульта дистанционного управления, рис.2.
`
Рис.2: Пульт дистанционного управления 1118-3763070:
1 – индикатор подтверждения излучения и разряда батареи пульта; 2 – кнопка разблокировки замков; 3 – кнопка блокировки замков; 4 – кнопка открытия багажника.
Назначение выводов блока управления электропакетом приведено в таблице 2.



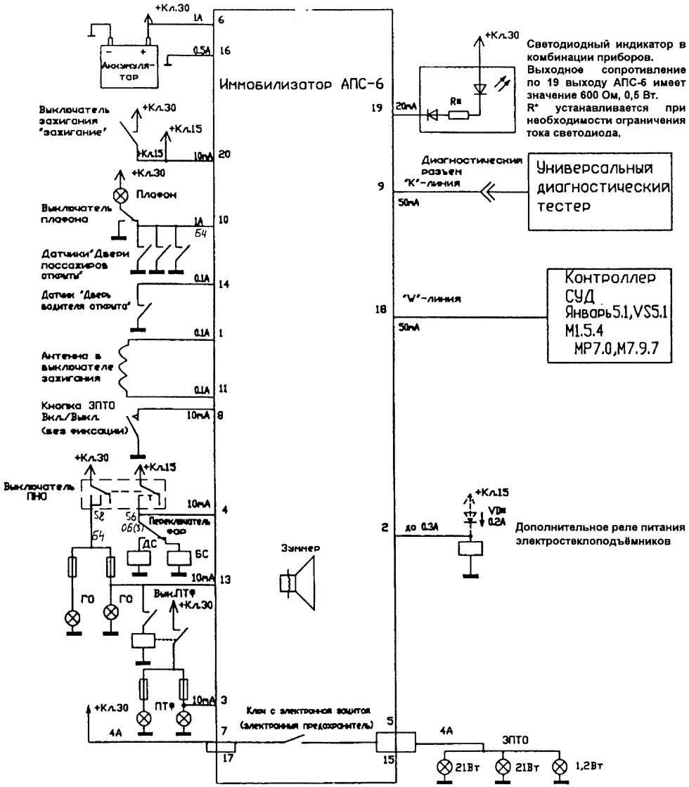
Место расположения микросхемы 24С04, с информацией о иммобилайзере.


Схема электрических соединений иммобилайзера АПС-6

- — контакты 33-клемных колодок жгута переднего и жгута панели приборов;
- — контакты 3-клемных колодок жгута переднего и жгута панели приборов;
- — выключатель лампы света заднего хода;
- — указатель поворотов правый;
- — указатель поворотов левый;
- — контакты 9-клемных колодок жгута коробки воздухопритока и жгута панели приборов;
- — выключатель подкопотной лампы;
- — контроллер ЭСУД;
- — колодка диагностики;
- — контакты 16-клемных колодок жгута системы зажигания и жгута панели приборов;
- — модуль управления светотехникой;
- — выключатель звукового сигнала;
- — блок управления АПС-6;
- — сигнализатор иммобилизатора в комбинации приборов;
- — контакты 33-клемных колодок жгута панели приборов и жгута заднего;
- — блок управления электропакетом «Норма»;
- — боковой указатель поворотов правый;
- — фонарь правый;
- — боковой указатель поворотов левый;
- — фонарь левый;
- — контакты 30-клемных колодок жгута заднего и жгута заднего дополнительного(правой передней двери);
- — контакты 9-клемных колодок жгута заднего и жгута заднего дополнительного(правой задней двери);
- — плафон освещения салона;
- — контакты 9-клемных колодок жгута заднего и жгута заднего дополнительного;
- — элемент обогрева заднего стекла;
- — контакты 9-клемных колодок жгута заднего и жгута заднего дополнительного(левой задней двери);
- — замок правый передний;
- — замок правый задний;
- — выключатель блокировки дверей в блоке переключателей;
- — моторедуктор блокировки багажника;
- — сигнализатор в замке багажника;
- — замок левый задний;
- — контакт 9-клемной колодки жгута заднего дополнительного(левой передней двери) к блоку переключателей;
- — контакты 9-клемной колодки жгута заднего дополнительного(левой передней двери) к блоку переключателей;
- — замок левый передний;
- — контакты 30-клемных колодок жгута заднего и жгута заднего дополнительного(левой передней двери);
Реле монтажного блока: К2 — реле звукового сигнала; К4 — реле электростеклоподъёмников; К6 — реле дополнительное;





Причины неисправностей и методы их устранения
В1001 Низкое напряжение батареи
— Напряжение питания блока управления электропакетом ниже 10 В.
- Проверьте напряжение на клеммах АКБ. Напряжение должно быть в пределах 13,2-14,9 В.
- Проверьте напряжение на контактах «23» и «20» блока управления электропакетом, оно должно равняться напряжению АКБ.
- Проверьте надежность заземления (контакт 6) блока управления электропакетом.
В1002 Высокое напряжение при срабатывании моторедукторов
— Напряжение питания блока управления электропакетом более 16 В.
- Проверьте напряжение на клеммах АКБ. Напряжение должно быть в пределах 13,2-14,9 В.
В1003 Недостаточный ток при срабатывании моторедукторов
— Обрыв в цепи управления одного или нескольких двигателей блокировки дверей.
- Проверьте на предмет срабатывания моторедукторы всех дверей: выберите на диагностическом приборе «Электропакет» → «Управление ИМ» → «ОбщПроводМоторед» – блокировка всех дверей, «МоторедДверВод» – разблокировка двери водителя, «МоторедДверВод» – разблокировка дверей пассажиров.
- Проверьте нерабочий моторедуктор и цепь к нему на обрыв (данные для проверки моторедуктора см. «Система блокировки замков дверей»).
В1004 Перегрузка по току при срабатывании моторедукторов
— Замыкание в цепи управления одного или нескольких двигателей блокировки дверей.
- Проверьте на предмет срабатывания моторедукторы всех дверей: выберите на диагностическом приборе «Электропакет» → «Управление ИМ» → «ОбщПроводМоторед» – блокировка всех дверей, «МоторедДверВод» – разблокировка двери водителя, «Моторед-ДверВод» – разблокировка дверей пассажиров.
- Проверьте нерабочий моторедуктор и цепь к нему на замыкание (данные для проверки моторедуктора см. «Система блокировки замков дверей»).
В1005 Недостаточный ток при срабатывании указателей поворотов
— Обрыв в цепи управления указателями поворотов.
- Включите указатели поворотов: выберите на диагностическом приборе «Электропакет» → «Управление ИМ» → «Левый поворотник», «Правый поворотник».
- Проверьте цепи управления указателями поворотов (контакты «16» и «24» блока управления) на обрыв.
- Проверьте целостность ламп указателей поворотов.
В1006 Перегрузка по току при срабатывании указателей поворотов
— Замыкание в цепи управления указателями поворотов.
- Проверьте цепи управления указателями поворотов (контакты «16» и «24» блока управления) на замыкание.
В1007 Неисправность в цепи звукового сигнала
— Обрыв в цепи управления реле звукового сигнала.
- Включите звуковой сигнал: выберите на диагностическом приборе «Электропакет» → «Управление ИМ» → «ЗвукСигнал»
- Проверьте звуковой сигнал и цепь к нему (контакт «21» блока управления) на обрыв.
В1008 Перегрев моторедукторов
— Перегрев моторедукторов из-за большого количества срабатываний.
- Некоторое время не включайте режим «блокировки / разблокировки» замков дверей.
В1014 Неожиданный сброс микросхемы приемника
— Внутренняя ошибка блока управления.
- Выключите зажигание, полностью отключите питание от блока управления СДУЭП. Если код заносится повторно, замените блок управления СДУЭП.
В1015 Нет связи с КСУД
— Обрыв в цепи «W-линия».
- Проверьте цепь к контроллеру ЭСУД (контакт «3» блока управления) на обрыв.
В1016 Ошибка записи / чтения внутреннего EEPROM
— Внутренняя ошибка блока управления.
- Выключите зажигание, полностью отключите питание от блока управления СДУЭП. Если код заносится повторно, замените блок управления СДУЭП.
В1017 Рассинхронизация счетчика ПДУ
— Количество нажатий кнопок ПДУ вне зоны приема сигнала системой превысило 1000.
- Повторно проведите процедуру обучения иммобилизатора.
В1018 Сброс БУ
— Пропадание напряжение питания блока управления электропакетом.
- Проверьте напряжение питания на «23» и «20» блока управления электропакетом, надежность соединений в колодке к блоку управления.
- Проверьте надежность заземления (контакт «6») блока управления электропакетом.
Chevrolet Niva Сочи GLS › Бортжурнал › Точки крепления масс и потребители.
Сделал небольшую расшифровку точек масс на Шевроле Нивах, помогает при поиске чудес в электрооборудовании. Эти данные справедливы для авто с контроллерами Bosch М7.9.7, для МР7.0 имеются незначительные отличия, о которых скажу ниже. Архитектура соединения проводов следующая: провод с клеммы (болтовое крепление на шпильку) уходит в жгут, где при помощи обжимной гильзы, соединяется с другими «массовыми» проводами потребителей, которые относятся к данной точке массы. Таких гильз может быть несколько. В этом и заключается трудность в определении точки крепления массы конкретного потребителя. Допустим, кто бы искал массу блока управления зеркалами, слева, за обшивкой в багажнике? А она там)). Теперь по МР7.0. Две клеммы (массы ЭБУ и и массы датчиков ЭСУД) находятся с левой стороны двигателя, ниже модуля зажигания, рядом с точкой 4, на шпильках контроллера их нет.1. Шпилька на левом брызговике, за аккумуляторной батареей.
С минусовой клеммы АКБ2. Шпилька на левом брызговике, у фары. Лампы БС, ДС, габарит, поворот левой блок фары Электрокорректор фары Датчик температуры наружного воздуха Выключатель подкапотной лампы Двигатель очистителя ветрового стекла Звуковой сигнал Левая ПТФ 3. Шпилька на правом брызговике, у фары.
Лампы БС, ДС, габарит, поворот правой блок фары Электрокорректор фары Двигатель омывателя ветрового стекла Правая ПТФ 4. Силовая масса двигателя (с минуса АКБ, на болт кронштейна крепления проводов), ниже модуля зажигания.
5. В салоне, за блоком предохранителей, шпилька, возле крепления блока управления центральным замком (две клеммы)
Выключатели аварийной сигнализации, обогрева заднего стекла, ПТФ, заднего противотуманного света наружного освещения, плафона вещевого ящика Двигатель вентилятора отопителя Прикуриватель Лампы подсветки Колодка ГУ (магнитола) Реле ПТФ, стеклоподъемников, обогрева сидений, звукового сигнала Реле в блоке предохранителей (БС, ДС, поворотов, стеклоочистителя, обогрева заднего стекла, омывателя и очистителя ветрового стекла) Приборная панель Колодка диагностики (OBD2) Регулятор корректора фар и подсветки приборов 6. В салоне, за бардачком, шпильки кронштейна контроллера ЭСУД (две шпильки)
1-я шпилька: Экран ДПКВ Экран ДД ДПРВ ЭБУ (кон.51,53,80) Датчик скорости Колодка диагностики (OBD2) Блок АПС Экран катушки АПС ( на замке зажигания) Выключатель кондиционера 2-я шпилька: ЭБУ (кон.3,61) 7. Багажник, слева за обивкой, за клапаном вентиляции (три клеммы)
1-я клемма: Лампы заднего левого фанаря Правая задняя дверь (концевик, привод замка) Обогрев передних сидений Выключатель стояночного тормоза Блок управления наружными зеркалами Левый боковой указатель поворота (на крыле) Левая передняя дверь (концевик, стеклоподъемник, привод замка, обогреватель зеркала) Плафон освещения салона (передний) Плафон освещения салона (задний) Датчик блокировки дифференциала Выключатель лампы стояночного тормоза 2-я клемма: Концевик двери багажника Двигатель омывателя заднего стекла Обогреватель заднего стекла (нагреватель) Дополнительный сигнал торможения Двигатель очистителя заднего стекла Лампа освещения багажника (через концевик) 3-я клемма: Фонари освещения заднего номерного знака 8. Багажник, справа за обивкой, за клапаном вентиляции (одна клемма).
Лампы заднего правого фонаря Правый боковой указатель поворотов (на крыле) Правая передняя дверь (концевик, стеклоподъемник, привод замка, обогреватель зеркала) Блок управления электропакетом Левая задняя дверь (концевик, привод замка) Бензонасос Датчик уровня топлива
Схема реле и предохранителей Шевроле Нива после 2009 (рестайлинговая)
Года выпуска
| 2002 | 2003 | 2004 | 2005 | 2006 | 2007 | 2008 |
Схема реле
| Номер на схеме | За что отвечает |
| К1 | перемычка |
| К2 | реле стеклоочистителя (дворника) |
| К3 | реле-прерыватель указателей поворота и аварийной сигнализации |
| К4 | реле ближнего света фар |
| К5 | реле дальнего света фар |
| К6 | дополнительное реле |
| К7 | реле обогревателя заднего стекла |
| Номер-наименование | За что отвечает | Сила тока, в А |
| F1 | лампы освещения номерного знака, лампы приборной панели, контрольная лампа включения света на приборной панели, подкапотная лампа, лампа дополнительного стоп-сигнала, лампы левых габаритных огней. | 5 А |
| F2 | ближний свет в левой фаре. Аналогично реле К4. | 7,5 А |
| F3 | дальний свет в левой фаре, контрольная лампа включения дальнего света фар на приборной панели. Аналогично реле К5. | 10 А |
| F4 | резервный предохранитель. | 10 А |
| F5 | электрические стеклоподъемники передних дверей и их реле. | 30 А |
| F6 | блок управления блокировкой дверных замков. | 15 А |
| F7 | звуковой сигнал и его реле, предохранитель прикуривателя | 20 А |
| F8 | элемент и реле обогрева заднего стекла контакты. Аналогично реле К7. | 20 А |
| F9 | обмотка реле обогрева заднего стекла, дополнительное реле, двигатель стеклоочистителя заднего стекла, переключатель стеклоочистителей и стеклоомывателей. | 20 А |
| F10 | резервный | 20 А |
| F11 | лампы правых габаритных огней. | 5 А |
| F12 | ближний свет в правой фаре, моторедукторы корректоров света фар. Аналогично реле К4. | 7,5 А |
| F13 | дальний свет в правой фаре. Аналогично реле К5. | 10 А |
| F14 | резервный предохранитель. | 10 А |
| F15 | резервный предохранитель. | 20 А |
| F16 | прерыватель указателей поворота и аварийной сигнализации в режиме «аварийки». Аналогично реле К3. | 10 А |
| F17 | освещение салона, лампа индивидуальной подсветки, лампы стоп-сигналов, контрольная лампа «чек» неисправности системы управления двигателем. | 7,5 А |
| F18 | электродвигатель печки и его переключатель. | 25 А |
| F19 | прерыватель указателей поворота и аварийной сигнализации в режиме поворотов, контрольная лампа включения габаритов в выключателе света, лампы поворотников, контрольные лампы поворотников на приборной панели, контрольная лампа дифференциала. | 10 А |
| F20 | резервный. | 7,5 А |
Выносные реле
| Номер выносного реле | За что отвечает |
| 1 | реле стеклоподъемников |
| 2 | реле противотуманных фар (ПТФ) |
| 3 | реле звукового сигнала |
| 4 | реле электропривода наружных зеркал |
Года выпуска
| 2009 | 2010 | 2011 | 2012 | 2013 | 2014 | 2015 | 2016 | 2017 | 2018 | 2019 и н.в. |
Схема реле
| Номер на схеме | За что отвечает |
| К1 | не используется |
| К2 | реле стеклоочистителя (дворника) |
| К3 | реле-прерыватель указателей поворота и аварийной сигнализации |
| К4 | реле ближнего света фар |
| К5 | реле дальнего света фар |
| К6 | дополнительное реле |
| К7 | реле обогревателя заднего стекла |
| К8 | резерв |
Штатная противоугонная система «Шнивы»
В зависимости от комплектации, электрическая схема Нивы может быть дополнена штатной сигнализацией, которая, по сути, представляет собой центральный замок. При наличии замка управление системой осуществляется при помощи одного модуля — блока, который и представляет собой сигналку.
Штатная противоугонная система характеризуется такими контролирующими особенностями:
- она контролирует состояние внутреннего периметра кузова транспортного средства посредством ультразвука;
- таким же образом система контролирует безопасность и салона автомобиля;
- также штатная противоугонная установка защищает от взлома капот и багажное отделение машины.
Поскольку эта система — штатная — в ней не реализована функция оповещения. То есть в отличие от традиционной сигналки, штатная противоугонная установка не оснащается сиреной. Иными словами, ее основная функция — это запирание дверей авто, но если кто-то попытается взломать машину или угнать — водитель не узнает об этом.
Основные неисправности
Какие неисправности могут возникнуть в работе центрального замка:
- Выход из строя или некорректная работа самого блока. Такая проблема является одной из самых затратных, поскольку если модуль действительно вышел из строя, то его, скорей всего, придется менять, а это удовольствие — не из дешевых. Если блок работает некорректно, то возможно, плата требует ремонта, но не факт, что перепайка элементов микросхемы позволит решить проблему. Если блок отказывается работать, система может не запирать либо все, либо только часть дверей.
- Окисление контактов на разъеме блока или на соленоидах в дверях. Довольно часто окисление происходит по причине того, что блок используется в условиях повышенной влажности. Если в салоне влажно или на блок по каким-то причинам попадает вода, со временем это приведет к его неработоспособности. Поэтому перед тем, как произвести ремонт, нужно определить причину.
- Еще одна проблема — перелом проводов на замках, по такой причине может не работать только одна из дверей. Из-за того, что провода укладываются в резиновые гофры между дверями, их постоянное открытие и закрытие со временем может привести к тому, что провода будут переломлены. Соответственно, для решения проблемы нужно будет только заменить поврежденный участок цепи (автор видео — Сергей Давыдов).
Как отключить и зачем
Отключение иммобилайзера необходимо в следующих случаях:
- если он сломался и блокирует работу силового агрегата;
- если возникли проблемы в работе одного из элементов противоугонного устройства;
- если один из проводов сильно или частично поврежден и это повреждение мешает передаче сигналов;
- если хозяин автомобиля решил установить другое иммобилизирующее устройство;
- если нужно оснастить автомобиль противоугонной сигнализацией.
Перемычкой
Чтобы самому отключить иммобилайзер на Шевроле Нива, заранее заготавливают проволочную перемычку. Она необходима для восстановления информационного обмена между блоком управления двигателем и диагностическим выходом при отключенном иммобилайзере.
Для очистки памяти отсоединяют питание от блока управления блокиратора. После этого устанавливают перемычку между контактами с номерами 9 и 18, замкнув их. Затем устанавливают вместо стандартного чипа специализированный, с имеющимся в нем программным обеспечением для очищения памяти блокиратора.
Необходимо отметить, что этот способ подходит только для тех автомобилей, на которых установлен электронный блок управления двигателем типа Bosch M1.5.4. На автомобилях с блоком VS.1 или Январь 5.1 требуется перепайка микросхем или использование стороннего программного обеспечения. На машинах с блоком Bosch МР7 необходимо выпаивание микросхемы и ее отдельная перепрошивка.
Кодовое отключение
Кодовый способ отключения может быть использован только при условии, что исполнитель работ знает специальный пароль от иммобилайзера.
Порядок отключения:
- Чтобы самим убрать код иммобилайзера, необходим рабочий и обучающий ключи зажигания. Рабочий ключ должен иметь черную головку, обучающий — черную с красной вставкой.
- Закрыть все двери. Обучающий ключ вставить в замок зажигания, включить зажигание на несколько секунд и сразу же выключить. Светодиодный индикатор при этом должен начать часто моргать.
- Как только светодиод начал моргание, в течение 6 секунд вынуть обучающий ключ и вставить рабочий. Опять включить зажигание на несколько секунд. Управляющий модуль иммобилайзера должен издать 3 звуковых сигнала.
- Не выключая зажигания, дождаться повторного двойного звукового сигнала биппера. После этого иммобилайзер отключится. Зажигание не выключать.
- Не выключая зажигания, ждать сначала тройного, а через некоторое время двойного звукового сигнала зуммера. После этого зажигание выключить и вместо рабочего ключа вставить в замок обучающий.
- После установки обучающего ключа должен раздаться одиночный звуковой сигнал, лампа светодиодного индикатора должна начать быстро моргать.
- В течение 6 секунд включить зажигание обучающим ключом. На щитке приборов должен включиться сигнал Check Engine, а еще через минуту — погаснуть.
- Ввести пароль, состоящий из цифр от 1 до 9. Чтобы ввести каждую цифру, необходимо нажать педаль газа до упора столько раз, сколько показывает цифра. После каждого нажатия фиксируют нижнее положение педали в течение 3 секунд. Если число нажатий соответствует цифре пароля, на шитке приборов будет включаться Check Engine.
- При правильном вводе цифры Check Engine должен гаснуть в течение 5 секунд после включения. Если он не гаснет на протяжении этого времени, цифра введена неверно. Если светодиодный индикатор начинает моргать еще чаще, значит, пароль введен неправильно.
- Для повторного ввода пароля выключить зажигание и включить его снова обучающим ключом.
- Для выхода из кодового режима выключить зажигание.
Если отключить не получается
Если отключить иммобилайзер на ВАЗ-2123 не получается, нужно обрезать питающие его электропровода и снять устройство, вывинтив крепежные элементы. Но в данном случае восстановить его будет трудно.
установка по схеме и где находится иммобилайзер — Авто сайт
Если блок работает некорректно, то возможно, плата требует ремонта, но не факт, что перепайка элементов микросхемы позволит решить проблему.
Если в течение этого времени сигнализацию выключают, то сирена умолкает.

Все точки соединений нужно изолировать. К тому же штатная сигналка может быть подтверждена коротеньким сигнальчиком.

Почему-то они случаются в самый неподходящий момент, и ставят перед владельцами машины кучу проблем
Внимание, в жгуте есть еще белый-синий провод и белый-черный. Мотор запускается после получения команды с ЭБУ транспортного средства
Закрываем двери, ставим на охрану.
Взаимодействие ключей зажигания с штатным иммобилайзером
Двиг заглохнет сразу или через некоторое время, если вы зачем-то поставили в настройках турбо таймер. Так вот в нашем варианте двигатель совсем не заглохнет, так как не увидит закрывания двери.
А не увидит он ее из-за «вежливой подсветки», которой управляет штатный модуль АПС. Функциональность этой «вежливой подсветки» для меня непонятна, но фича красивая, ломать вроде не хотелось. Вопрос решается диодной развязкой, которая не описана в инструкции к сигналке, но диоды для которой вложены в комплект.
Сама идея диодной развязки очевидна, а вот за точки подключения спасибо товарищу cht. Вот немного измененная схема с его страницы: Данный вариант подходит только для дорестайла, где водительская дверь идет одним проводом, а 3 концевика пассажирских объединены в другой.
Для рестайла необходимо добавить еще пару диодов на еще один провод к АПС, так как там отдельно выходит еще и концевик пассажирской двери.
За блоком реле и предохранителей находим серый с красным ключом разъем. Размыкаем его, маму вытягиваем наружу.

iaarus.ru
Замена предохранителя дверных замков Chevrolet — Niva
Все точки соединений нужно изолировать. Но и этого будет недостаточно: Разместить рекламу Обратная связь Блог команды.
Отпирание замков в одно нажатие на Шевроле Нива, Лада Приора, Лада Калина…
Не работает центральный замок ЦЗ не работает ни с брелока сигнализации leopard ни от руки. Может он еще как нибудь умеет отключаться? Вы бы к установщикам сигнализации обратились Если на водительской двери дергаешь пипку, а замок не работает, то, возможно, глючит концевик в двери — надо проверять, для этого придется замок разбирать, а это геморное дело:.

Если на водительской двери пипка опускается и поднимается запирая или отпирая замок двери. При этом концевик работает.
сигналка на ниву
На сигналку реагирует и на габариты. Где копать — не скажу так как полностью схему не знаю. Надо смотреть — может когда ставили сигналку сделали перекоммутацию.
Система дистанционного управления электропакетом Нива Шевроле
На автомобилях комплектаций 55 и 34 устанавливается система дистанционного управления электропакетом «Норма» (СДУЭП)
СДУЭП «Норма» предназначена для:
— дистанционной блокировки / разблокировки замков дверей с одновременным включением / выключением режима охраны автомобиля;
— блокировки замков всех дверей поворотом ключа в замке двери водителя;
— блокировки / разблокировки замков всех дверей кнопкой на двери водителя;
— включения тревожной сигнализации при нарушениях зон охраны автомобиля;
— выключения тревожной сигнализации дистанционно или после включения зажигания своим ключом.

СДУЭП «Норма» состоит из блока управления электропакетом 1, рис. 1,

и пульта дистанционного управления (ПДУ), рис. 2.

Схема соединений СДУЭП «Норма» показана на рис. 3.
Адреса выводных штекеров блока управления электропакетом «Норма»:
Адрес (назначение штекера)
Описание и расположение индикаторов и приборов на панели
Следует учитывать, что существует два варианта панелей для ГАЗ 3110. Первый вариант оказался не слишком удачным: индикаторы плохо видно в темноте и они не так информативны, как щитки современных автомобилей. Зато нового образца панель приборов полностью соответствует требованиям обычного водителя и позволяет держать под контролем состояние всех основных систем
Именно на расположенных на ней значках и будет остановлено основное внимание, ведь менять свою панель имеет смысл только на современную
Ниже приведены основные индикаторы, которые вы можете найти на модели щитка приборов ГАЗ 31105 и других представительниц данного модельного ряда.
- Вольтметр. Его задача – показывать вам напряжение в бортовой сети.
- Лампа системы управления двигателем.
- Резерв/индикатор АБС при ее наличии.
- «Stop». Сигнализирует о неисправности, движение с которой запрещено.
- Левый указатель поворота.
- Аварийный уровень падения ТЖ.
- Одометр (показывает общий пробег машины).
- Спидометр (демонстрирует скорость движения).
- Индикатор стояночного тормоза, загорается, когда зажигание включено, а рычаг поднят.
- Правый указатель поворота.
- Резерв.
- Индикатор непристегнутых ремней (есть не на всех моделях).
- Индикатор аварийного падения масла. Также может быть расположен под номером 18.
- Резерв.
- Индикатор количества топлива. Деления 0 (пустой бак), ½ (половина бака), 1 (полный бак).
- Резерв топлива, загорается, когда его меньше 8 литров.
- Индикатор давления масла.
- Тоже что 13.
- Подогрев сидений.
- Температура ОЖ.
- Лампа габаритного света.
- Перегрев ОЖ.
- Индикатор дальнего света.
- Кнопка обнуления суточного пробега.
- Определитель суточного пробега.
- Тахометр. Определяет частоту вращения коленчатого вала.
- Лампа разряда аккумулятора.
Перечисленные выше индикаторы вы найдете на панели практически любой модели из 31 серии автомобилей «Волга».
